詳細內容:一、FL41H上展式放料閥概述

:型號: FL41H-S/X
公稱通徑:DN25-200
壓力等級:PN1.6-4.0MPa
材質:碳鋼、不銹鋼
FL41H上展式放料閥主要用于反映器,儲罐和其他容器的底部排料,借助于閥門底部法蘭焊接于儲罐和其他的底部,因此消除工藝介質通常在容器出口的殘留現象。放料閥根據實際情況的需要,放底結構設計為平底型,閥體為V型,并提供提升和下降兩種工作方式閥瓣。閥體內腔裝有耐沖刷、耐腐蝕的密封圈,在開啟閥門瞬間,可以保護閥體不被介質沖刷、腐蝕,并對密封圈進行特種處理,使表面硬度達到HRC56-62,具有高耐磨、耐腐蝕的功能。閥瓣密封根據需要時封面均堆焊有硬質合金,密封副采用線密封,保證密封的可靠性,并可防止結疤。同時,采取短行程閥瓣的設計。在化工、石油、冶金、制藥、農藥、染料、食品加工等行業廣泛使用。各種操作方式,例如,手動,氣動(彈簧復位式、雙作用式、帶手輪和不帶手輪),電動,液動,齒輪等。
二、FL41H上展式放料閥性能與用途:
本閥門操作方便,開啟自由,運動靈活可靠; 閥瓣裝配維修簡單, 密封結構合理, 密封圈更換方便實用.
三、FL41H上展式放料閥結構與原理:
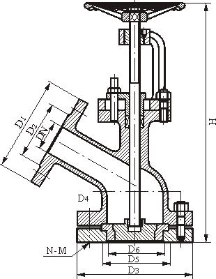
該閥主要由1.閥體, 2.閥瓣, 3.密封圈, 4.閥桿, 5.支架, 6.閥壓蓋, 7.手輪, 8.法蘭, 9.螺母, 10.定位螺釘等零件組成,手輪順轉, 閥門關閉,閥桿向上移動, 此閥為上展式,手輪順轉, 閥門關閉, 閥桿向下轉動, 此閥為下展閥
四、FL41H上展式放料閥性能參數:
工作壓力1.6Mpa
工作介質為水, 油液體, 酸堿等
工作溫度為<=175 o C. 不銹鋼<=320 o C 碳鋼
五、FL41H-X下展式放料閥連接尺寸:
|
DN |
上法蘭 |
上法蘭 |
下法蘭 |
密封座 |
|
D1 |
D2 |
D3 |
D4 |
D5 |
D6 |
|
25 |
115 |
85 |
135 |
100 |
70 |
40 |
|
32 |
135 |
100 |
145 |
110 |
75 |
55 |
|
40 |
145 |
110 |
160 |
125 |
100 |
65 |
|
50 |
165 |
125 |
180 |
145 |
85 |
70 |
|
65 |
180 |
145 |
195 |
160 |
135 |
90 |
|
80 |
195 |
160 |
215 |
180 |
155 |
130 |
|
100 |
215 |
180 |
245 |
210 |
195 |
135 |
|
125 |
245 |
210 |
280 |
245 |
180 |
145 |
|
150 |
280 |
240 |
335 |
295 |
210 |
185 |
|
200 |
335 |
295 |
405 |
355 |
/ |
/ |
六、FL41H-X下展式放料閥主要外形尺寸(法蘭尺寸按JB79PN1.6MPa)
|
口徑 DN(mm) |
上展式 |
下展式 |
|
D |
D3 |
H |
DO |
D |
D3 |
H |
DO |
|
25 |
115 |
115 |
270 |
160 |
115 |
135 |
225 |
160 |
|
32 |
135 |
135 |
285 |
160 |
135 |
145 |
300 |
160 |
|
40 |
145 |
145 |
355 |
180 |
145 |
160 |
340 |
180 |
|
50 |
160 |
160 |
370 |
180 |
160 |
180 |
345 |
180 |
|
65 |
180 |
180 |
465 |
220 |
180 |
195 |
425 |
220 |
|
80 |
195 |
195 |
480 |
250 |
195 |
215 |
445 |
250 |
|
100 |
215 |
215 |
590 |
280 |
215 |
260 |
535 |
280 |
|
125 |
245 |
245 |
730 |
300 |
245 |
280 |
585 |
300 |
|
150 |
280 |
280 |
775 |
320 |
280 |
335 |
665 |
320 |
|
200 |
335 |
335 |
900 |
360 |
335 |
405 |
800 |
360 |
|
250 |
405 |
405 |
1035 |
500 |
405 |
460 |
945 |
500 |
七、FL41H-X下展式放料閥結構圖
